ГлавнаяРегистрацияВход "Строительство ДОМА от А до Я"
Среда, 04.02.2026, 17:05
Форма входа
Поиск
Пользовательский поиск

Меню сайта

Категории раздела
ПРОЕКТИРОВАНИЕ ДОМА [1]
ОСНОВНЫЕ КОНСТРУКТИВНЫЕ ЭЛЕМЕНТЫ ДОМА [1]
ЗАКЛАДКА ФУНДАМЕНТА [6]
ВОЗВЕДЕНИЕ СТЕН [6]
УСТРОЙСТВО ПЕРЕКРЫТИЙ [3]
СТРОИТЕЛЬСТВО КРЫШ И НАСТИЛКА КРОВЛИ [3]
ГОРОДИМ ПЕРЕГОРОДКИ [5]
УСТРОЙСТВО ВНУТРЕННИХ ЛЕСТНИЦ [1]
ОКНА И ДВЕРИ [2]
КАК ПРАВИЛЬНО НАСТЕЛИТЬ ПОЛЫ [9]
ПРОКЛАДКА КОММУНИКАЦИЙ [6]
ПЕЧНОЕ ОТОПЛЕНИЕ [25]
(ПЕЧИ, КАМИНЫ, ДЫМОХОДЫ)
ЭЛЕКТРОСНАБЖЕНИЕ [4]
МОЛНИЕЗАЩИТА ДОМА [1]
ОТДЕЛОЧНЫЕ РАБОТЫ [3]
СЛОВАРЬ СПЕЦИАЛЬНЫХ ТЕРМИНОВ [1]

Реклама

Статистика

Онлайн всего: 1
Гостей: 1
Пользователей: 0


Главная » Статьи » ЭЛЕКТРОСНАБЖЕНИЕ

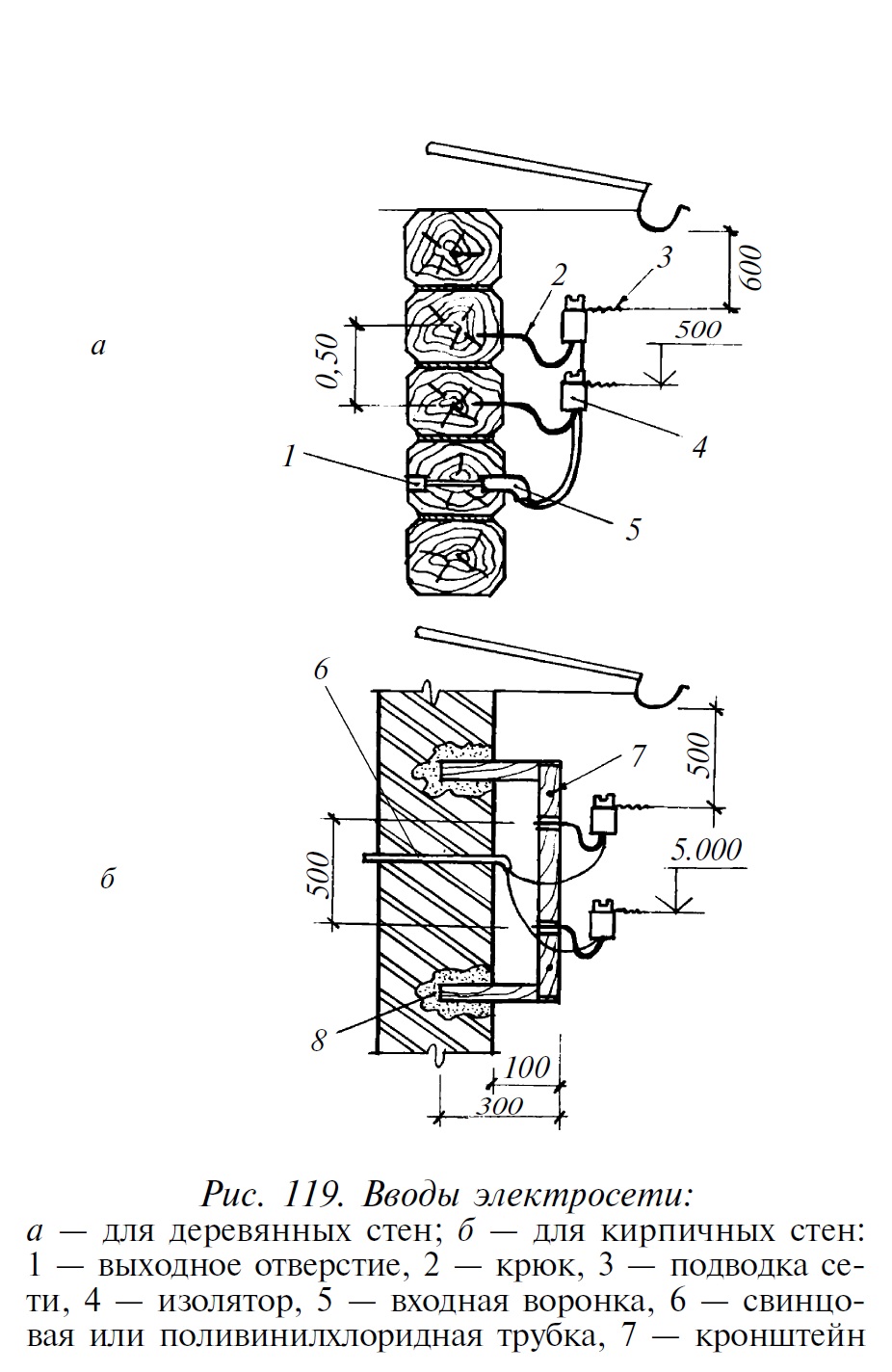
Монтаж ввода электросети в дом
К уличной однофазной сети напряжением 127–220 В дом, как правило, подключают через воздушную линию. Для ее крепления используют крюки с изоляторами. В бревенчатые стены их вворачивают непосредственно, а для кирпичных стен рекомендуется использовать сварные кронштейны с крюками, которые крепят на цементном растворе с наполнителем из щебня или кирпичного боя (рис.119 а, б). Если дом невысокий, используют сварную конструкцию из трубы, кронштейна и крюков. При этом нижний провод должен проходить от крыши на расстоянии не менее 1 м. Мачту делают из оцинкованной трубы диаметром 30–50 мм и крепят хомутами и растяжками. Ввод в индивидуальный дом трехфазной сети напряжением 220/380 В возможен только по специальному разрешению энергосбыта. Но прежде чем подключиться к магистральной линии электропередач, необходимо все должным образом подготовить: устроить внутреннюю проводку, оборудовать розетки и выключатели, подсоединить осветительные приборы, установить прибор учета электроэнергии — счетчик.
Категория: ЭЛЕКТРОСНАБЖЕНИЕ | Добавил: FlatON (19.04.2013)
Просмотров: 474 | Рейтинг: 0.0/0
Всего комментариев: 0
Имя *:
Email *:
Код *:

  Copyright MyCorp © 2026